CAD频道
CAD图库
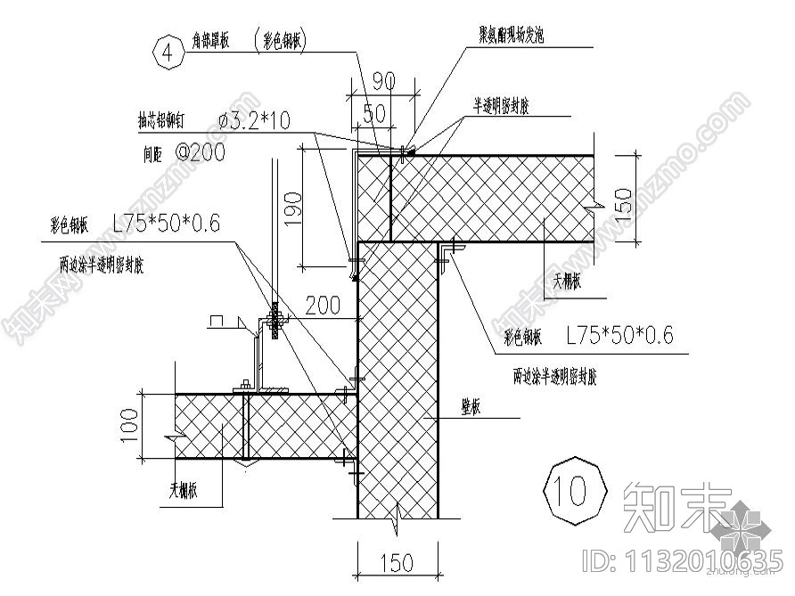
组合式冷库库体保温节点详图 建筑通用节点
1/
4
Previous
Next
组合式冷库库体保温节点详图CAD下载
ID: 1132010635
复制
上传作者
樱桃小丸子
上传时间
2008-04-30
文件大小
0.4M
设计风格:
--
CAD版本:
--
包含文件:
CAD
授权
普通
立即下载
收藏
分享
举报
相关推荐
综合
建筑工程节点
建筑综合节点
屋顶
柱子节点
吊装节点
斗拱节点
楼板节点
女儿墙节点
塔吊节点
天窗节点